Product Summary
The ICE3B0565J meets the requirements for Off-Line Battery Adapters and low cost SMPS for the lower power range. By use of a iCMOS technology a wide VCC range up to 26V is provided. This covers the changes in the auxiliary supply voltage if a CV/CC regulation is implemented on the secondary side. Furthermore an Active Burst Mode is integrated to fullfill the lowest Standby Power Requirements <100mW at no load and Vin = 270VAC.
Parametrics
ICE3B0565J absolute maximum ratings: (1)Drain Source Voltage VDS: 650 V; (2)VCC Supply Voltage VVCC: -0.3 to 27 V; (3)FB Voltage VFB: -0.3 to 5.0 V; (4)SoftS Voltage VSoftS: -0.3 to 5.0 V; (5)CS Voltage VCS: -0.3 to 5.0 V; (6)Junction Temperature Tj: -40 to 150 ℃; (7)Storage Temperature TS: -55 to 150 ℃; (8)ESD Capability VESD:- 2 kV.
Features
ICE3B0565J features: (1)650V Avalanche Rugged CoolMOS with built in switchable Startup Cell; (2)Active Burst Mode for lowest Standby Power light load controlled by Feedback Signal; (3)Fast Load Jump Response in Active Burst Mode; (4)67 kHz fixed Switching Frequency; (5)Auto Restart Mode for Over temperature Detection; (6)Auto Restart Mode for Overvoltage Detection; (7)Auto Restart Mode for Overload and Open Loop; (8)Auto Restart Mode for VCC Undervoltage; (9)User defined Soft Start; (10)Minimum of external Components required; (11)Max Duty Cycle 75%; (12)Overall Tolerance of Current Limiting ≤±5%; (13)Internal Leading Edge Blanking; (14)BiCMOS technology provides wide VCC Range; (15)Frequency Jittering for Low EMI.
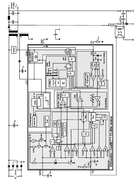
Diagrams

| Image | Part No | Mfg | Description | ![]() |
Pricing (USD) |
Quantity | ||||||||||||
|---|---|---|---|---|---|---|---|---|---|---|---|---|---|---|---|---|---|---|
![]() |
![]() ICE3B0565J |
![]() Infineon Technologies |
![]() Current Mode PWM Controllers Off-Line SMPS Currnt Mode CTRLR 650V |
![]() Data Sheet |
![]()
|
|
||||||||||||
![]() |
![]() ICE3B0565JG |
![]() Infineon Technologies |
![]() Current Mode PWM Controllers Off-Line SMPS Currnt Mode CTRLR 650V |
![]() Data Sheet |
![]()
|
|
||||||||||||
(Hong Kong)









